DAB NOVABOX30-300M Under Basin Pump Station
DAB NOVABOX30-300M Under Basin Pump Station – 701754
DAB Under Basin Pump Station – Grey Water Pump Units.
Automatic stations for collecting and lifting domestic wastewater from bath tubs, wash basins, showers and washing machines located in basements or below the level of the sewage network.
includes 30L DAB-NOVA300 drainage pump pre-installed.
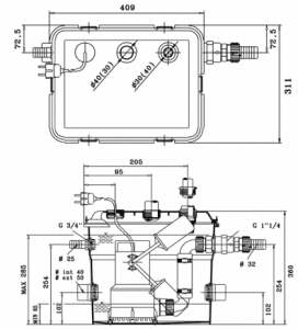
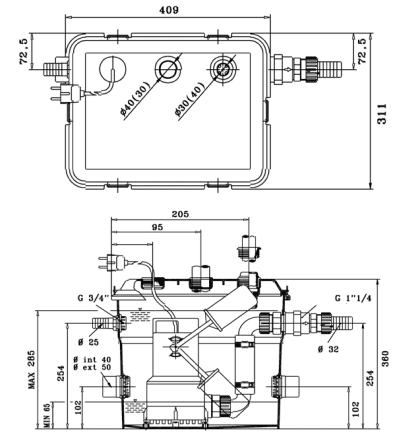
Specifications
Max Head: 6.5m
Max Flow: 120L/m
Connection: 1 1/4” delivery pipe.
Pumped liquids: waste water without solid and/or fibrous matter
Suitable for water temperature up to 50 degrees celsius in normal operation and up to 90 degrees celsius for 3 minutes
Dimensions (mm) : 804 x 544 x 635
2 Year DAB Pumps Warranty
Water Resistant IP68
Not suitable for kitchen appliances
- Grey water lifting in basements or below-grade plumbing
- Bathroom and laundry renovations where sewer access is higher than fixtures
- Domestic greywater handling (not suitable for blackwater or sewage)
- Ideal for split-level homes, granny flats, or secondary installations
Features
- Fully preassembled pump station with DAB NOVA300A automatic pump
- Ideal for grey wastewater from baths, sinks, showers, and washing machines
- 30L durable technopolymer tank with integrated mounting plate
- Built-in check valve to prevent backflow
- Automatic operation with float switch activation
- 5-metre pre-wired power cable for easy installation
- Quiet and compact solution for under-basin installation
Related Products
BIA-BPT-8 - Bianco Pressure Tank 8 Litre Vertical Almond 4 Bar Pre-Charge
A pressure tank is designed to enhance the efficiency of your pressure pumping system by storing a reserve of pressurised water. This allows the system to handle small water demands or minor leaks without constantly starting the pump, reducing frequent cycling. By minimising starts and stops, a pressure tank helps protect and extend the life of your pump while also lowering noise levels and unnecessary power consumption.
Grundfos SCALA1 3-45 Self-Priming Booster Pump
A fully integrated, self-priming booster pump, the SCALA1 is engineered to provide reliable water pressure for domestic applications like irrigation and water supply.





